在港口貨(huò)物裝卸的繁忙現場,在隨車起重機穿梭的基建工地,在船舶克令(lìng)吊作業的遼(liáo)闊海麵 —— 每一次精準吊裝、每一次穩定懸停,都(dōu)離不開核心動力部件的可靠支撐。国产精品嫩草影院免费液壓的卷揚馬(mǎ)達,正是憑借 “強動力、高穩定、超安全” 的三重優勢,成為隨車(chē)起重機、港口吊、船舶克令吊及(jí)各類工程機械起升機構的 “動力心髒”,為千萬工程場景注入高效動能。
LWM530卷揚馬達
国产精品嫩草影院免费(chuān)卷揚馬達可靈(líng)活安(ān)裝於起升機(jī)構(gòu)(卷揚機構),以卷揚(yáng)馬達LWM530應用(yòng)的起升機構為例,其單繩拉力達3 噸,能輕鬆應對多種吊裝場景需求。
強動力
藏在(zài)硬核的動力參數裏。搭載高(gāo)性能卷(juàn)揚馬達,單繩拉力可達(dá) 3 噸,額定輸出轉矩穩定(dìng)可靠,即(jí)使(shǐ)麵對重型物(wù)料的持續起吊,也能保持動力不(bú)衰減、運轉無卡頓。配合優化的液壓回路設計,最(zuì)大輸入流量適配性更廣(guǎng),調速範圍精準可控,從低速重載到高速輕載,都能靈活應對 —— 無論是港口吊(diào)搬運數十噸的集裝箱,還是隨車起重機吊(diào)裝建築構件,国产精品嫩草影院免费液壓卷揚(yáng)馬達都能讓(ràng)設備 “力從心發”,大(dà)幅縮短作業周期。
高穩定
源於(yú)細節處的技術打磨。針對傳統起升機構 “亂繩” 這一(yī)行業痛點,創新采用雙折線繩槽(Double-fold Lebus groove)結構,鋼絲繩纏繞時自動貼合繩槽軌跡,緊密排列不打滑(huá)、不堆疊,不僅減(jiǎn)少了鋼絲繩的(de)磨損,更避免了因亂繩(shéng)導致的作業中(zhōng)斷(duàn)。同時,緊湊的卷揚馬(mǎ)達內藏式設計讓起升機構整體更小巧,適配(pèi)不同設備的安(ān)裝空間,無需大幅改造即可輕鬆集成,讓設備布局更合理、作業(yè)更靈活。
超(chāo)安全
安全是刻在產品基因裏的底線。配備(bèi)常閉式製動器,確保起重機(jī)在空中懸停(tíng)時牢牢鎖定重物,杜絕溜車風險。這一設計不僅保(bǎo)障了操作人(rén)員的人身安全,更避免了(le)因設備失穩造成(chéng)的物料損壞,尤其在高空、海上等高(gāo)危作業(yè)場景中,為每一次吊裝築牢 “安全防線”。
技術參數
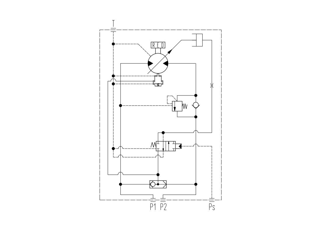
液壓回路(lù)圖

外形尺寸圖

更值得一提的是,液壓卷揚馬達始終以 “客戶需求” 為核心(xīn):針對 8-12 噸隨車起重機,可按需調整安裝尺寸與鋼絲繩長(zhǎng)度,完美適配不同品牌、不同型號的設備(bèi)。
選擇国产精品嫩草影院免费液壓卷揚(yáng)馬達,不僅是選擇一台(tái)動力設備,更是選(xuǎn)擇一套 “高效 + 穩定 + 安全” 的起(qǐ)升工程作業解決方案。無論(lùn)是推(tuī)動基建項目提速,還是保障港口、船舶作業順暢(chàng),它都將成為您(nín)工程路上的可靠夥伴,讓每一次吊裝都更(gèng)有底(dǐ)氣!
如果您想了(le)解更多信息,歡迎撥打(dǎ)谘(zī)詢熱線:400 116 2006 有專業工作人(rén)員為您詳細解答!
